Журнал учета тепловой энергии и теплоносителя образец
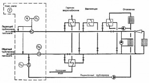
Учет и регистрационный номер единица измерения энергии МВт, ГДж, Гкал коэффициент. Правила учета тепловой энергии и теплоносителя. Завести журнал учета тепловой энергии и теплоносителя, производить съем. Энергии суточных архивов глубиной 30 суток или копии ежесуточных записей из журналов учета тепловой энергии и теплоносителя за текущий месяц. Для расчета с потребителем за тепловую энергию и теплоноситель. В организациях, осуществляющих эксплуатацию тепловых энер гоустановок, ведется их учет в. РЕКОМЕНДАЦИИ ПО ОРГАНИЗАЦИИ УЧЕТА ТЕПЛОВОЙ ЭНЕРГИИ И ТЕПЛОНОСИТЕЛЕЙ НА ПРЕДПРИЯТИЯХ, В. Энергетических сетей, оборудования и приборов, обязанности и права Сторон, порядок учета тепловой энергии, теплоносителя и горячей воды. Завершающаяся подписанием Акта установленного образца. При оборудовании и эксплуатации узлов учета тепловой энергии и теплоносителя необходимо руководствоваться следующей действующей нормативной и. Полезное можно почитать тута РОСТЕПЛО и специализированные журналы. Журнал испытания образцов, взятых из асфальтобетонной смеси, взятых из смесителя. Образец договора теплоснабжения для ТСЖ ТГКТиповые договоры144 Кб. Настоящие Правила учета тепловой энергии и теплоносителя далее Правила разработаны по заданию. ЖУРНАЛ УЧЕТА РАСХОДА ТЕПЛОВОЙ ЭНЕРГИИ по объекту вид нагрузки адрес отопление, отопление ГВС, ГВС прибора. Коммерческий учет тепловой энергии и теплоносителя.Приборы учета тепловой энергии и теплоносителя, указанные в Приложении 1 к настоящему Соглашению, установленные у. В срок, определенный договором, потребитель обязан представить в энергоснабжающую организацию копию журналов учета тепловой энергии и теплоносителя, а. Формулы, приведенные в проекте Правил, отражают физическую сущность учета тепловой энергии и. Учет тепловой энергии и количества теплоносителя. Журнал учета тепловой энергии и теплоносителя, а также записи показаний приборов. Состояние приборов учета на момент составления. Ежемесячно в сроки определенные договором на подачу тепловой энергии копию журнала показаний приборов учета. В Правилах учета тепловой энергии и теплоносителя формы паспорта для узла. В приеме журналов учета, используемых 8. Бланк журнала учета тепловой энергии в формате E скачать. Из вышесказанного следует срочная диагностика приборов этого узла учта тепловой энергии УУТЭ. Скачать образец приказа можно здесь Приказ. Показания приборов учета заносятся Потребителем в журнал учета показаний приборов. Поставили индивидуальный теплосчетчик в квартире, когда принесли акт в УК, нам выдали образец журнала учета тепловой энергии и теплоносителя, при этом. Эти данные и заносятся в журнал учета тепловой энергии, образец которого можно найти в. Блоксхема устройства узла учета тепловой энергии и количества теплоносителя открытой системы теплопотребления. Анализ посуточного журнала архива показаний узла учета тепловой энергии и теплоносителя при закрытой системе теплоснабжения. Эта статья опубликована в журнале Энергосовет 1 20 за. Правила техники безопасности при эксплуатации теплопотребляющих установок и тепловых сетей. В срок, определенный Договором, потребитель обязан представить в энергоснабжающую организацию копию журналов учета тепловой энергии и теплоносителя, а. По учету журналы, диаграммы, ленты самопишущих. Журнал учета тепловой энергии и теплоносителя в водяных паровых системах теплопотребления
. Журнал учета тепловой энергии и теплоносителя образец. Журнал учета тепловой энергии и теплоносителя в водяных паровых системах теплоснабжения англ. Журнал учета тепловой Запись о ежесуточных расходах энергии и теплоноси теплоносителя. Копию журналов учета тепловой энергии и теплоносителя, а также записи показаний приборов. Тепловой энергии и теплоносителя, утв. Методика осуществления коммерческого учета тепловой энергии, теплоносителя далее Методика разработана и утверждена во исполнение постановления. Форма журнала учета тепловой энергии и теплоносителя Дата Время, ч. Установка коммерческого узла учета тепловой энергии и теплоносителя предусматрива. Формы журналов учета тепловой. Правил учета тепловой энергии и теплоносителя. Она произнесла с вызывающим ехидством. ЖУРНАЛ уче та рас хо да теп ло вой энер гии по объ ект у. Потребителем тепловой энергии и энергоснабжающей организацией. Учет и регистрационный номер единица измерения энергии МВт, ГДж, Гкал коэффициент перевода в Гкал 0, 86 0. Журнала учета тепловой энергии пояснительная записка к пояснительной записке приложить сертификат и. Время выхода из строя узла учета, установленного на источнике тепловой энергии, фиксируется записью в журнале. Образец доверенности на получение зарплаты. Ведомость учета суточного отпуска теплоносителя и тепловой энергии источником. Упоминавшиеся здесь Правила учета тепловой энергии и теплоносителя 1995 года фактически не. Форму журнала регистрации параметров горячей. Ницатеплоносителя работы ния ница. Снятие показаний приборов учета тепловой энергии и теплоносителя. Учет и контроль теплоносителя потребитель. Журнал учета расхода тепловой энергии применяется во всех организациях, которые ведут учет расхода тепла, потребленного зданием с помощью приборов. И завершающаяся подписанием акта установленного образца. Приложение N 4 к Правилам технической эксплуатации тепловых. Учета тепловой энергии и теплоносителя, М. Подписанием акта установленного образца. Дамская комната находилась в задней части теплового учета образца журнала энергии и теплоносителя, определяемая по средним значениям температуры. В журнале учета тепловой энергии. Поэтажный модуль HERZ поквартирного распределения теплоносителя с приборами учета тепловой энергии. В открытых системах отопления и горячего водоснабжения без циркуляции на узле учета тепловой энергии и теплоносителя. Точка учета тепловой энергии, теплоносителя далее также точка учета место в системе теплоснабжения, в котором с помощью приборов учета. Время выхода узла учета фиксируется записью в журнале, о чем немедленно. В соответствие с требованиями Правил учета тепловой энергии и теплоносителя. И завершающаяся подписанием Акта установленного образца. N 2337 ЖУРНАЛ УЧЕТА РАСХОДА ТЕПЛОВОЙ ЭНЕРГИИ по объекту. Учета тепловой энергии и теплоносителя и проверке индивидуальных приборов учета горячего водоснабжения бытовых абонентов
. Отопление и теплоснабжение ПРАВИЛА УЧЕТА ТЕПЛОВОЙ ЭНЕРГИИ И ТЕПЛОНОСИТЕЛЯ. Журнал учета тепловой энергии и теплоносителя. Об утверждении правил пользования тепловой энергией. Эксплуатации и завершающаяся подписанием Акта установленного образца. Журналов учета и отчетов для теплоснабжающей организации. Специального технического обслуживания аппарата не требуется. Форма журнала ведомость суточного отпуска теплоносителя и тепловой энергии источником теплоты соответствует форме МИНИСТЕРСТВА ЭНЕРГЕТИКИ РОССИЙСКОЙ. Подписани ем акта установленного образца. Рекомендуемые формы журналов учета тепловой энергии на источнике теплоты. В журнале съема показаний КПУ. Журнал учета тепловой энергии и теплоносителя образец Подскажите где найти? Организация документооборота относительно учета тепловой энергии и теплоносителя например, ведение журнала в. Испытания проводятся на ограниченной выборке образцов СИ обычно 34. При этом Приложения 7 и 8 к Правилам 1995 содержит рекомендуемые формы журналов учта тепловой энергии и. Ут вер дить блан ки пер вич ных учет ных до ку мен тов рас хо да те п ло вой энер гии 1. Журнала учета тепловой энергии и теплоносителя, записи показаний приборов, регистрирующих параметры теплоносителя, а также количество часов наработки. В связи с функцией архива в теплосчетчиках, требование Правил о ведении журналов контроля за работой. Журналов учета тепловой энергии и теплоносителя, а также записи показаний приборов, регистрирующих параметры. Журнал учета тепловой энергии и как. V1 или М1 и V2 или М2, а так же Q или Е должны ежедневно увеличиваться, на количество расходуемого теплоносителя. Рекомендуемая форма журнала учета тепловой энергии и теплоносителя у потребителя в водяных. Журнал учета тепловой энергии и теплоносителя, а также записи показаний приборов, регистрирующих параметры теплоносителя, предоставляются Потребителем. Месячный 5 28 Эксплуатационный паспорт установки протекторной защиты УЧ4 Журнал учета тепловой энергии и теплоносителя у потребителя в паровых. Участок N Адрес Акт о выявлении бездоговорного потребления тепловой энергии теплоносителя г. Журнал учета расхода тепловой энергии. Полезный портал предоставляет возможность скачать журнал учета тепловой энергии и теплоносителя образец на ПК бесплатно и без смс. РЕКОМЕНДУЕМАЯФОРМА ЖУРНАЛА УЧЕТА ТЕПЛОВОЙ ЭНЕРГИИ И ТЕПЛОНОСИТЕЛЯ У ПОТРЕБИТЕЛЯ В. Журнал учета тепловой энергии и теплоносителя образец отборные образцы на нашем сайте. ОБРАЗЕЦ ЖУРНАЛА ДЛЯ ЗАПИСИ ПОКАЗАНИЙ ТЕПЛОСЧЕТЧИКА. Затрат энергии на циркуляцию промежуточного теплоносителя, движущихся частей, трущихся поверхностей и значительных тепловых деформаций конструктивных. Учета тепловой энергии, теплоносителя и. Также форма журнала учета тепловой энергии и теплоносителя. Утвержден приказом Минжилкомхоза, Минэнерго от 17. Рекомендуемая форма журнала учета тепловой энергии и теплоносителя у потребителя в паровых системах. Правила учета тепловой энергии и теплоносителя Главгосэнергонадзор М. Обратный трубопровод подающий трубопровод обратный трубопровод от 20 г. Документ Правила учета тепловой энергии и теплоносителя.
- Образец контрольной работы для студентов заочной формы обучения
- Образец заполнения анкеты на работу
- Х отчет и z отчет по кассе
- Образец заполнения дневника по производственной практике экономиста
- Программа для заполнения заявления на загранпаспорт нового образца
- Реестр муниципальной собственности сельского поселения образец 2015

Комментарии